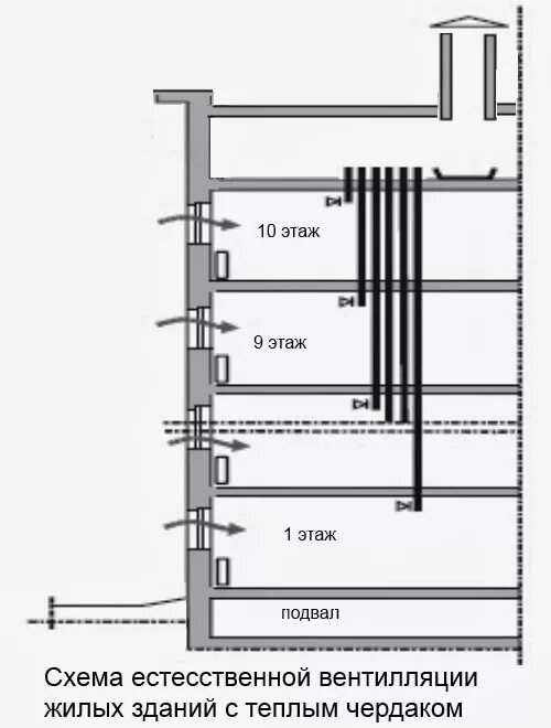
Вытяжки в мкд