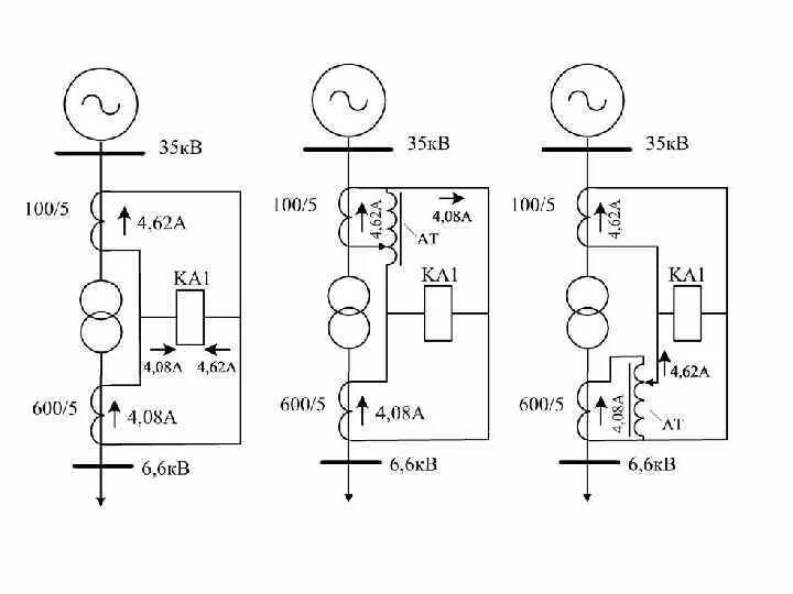
Уставки защит трансформатора