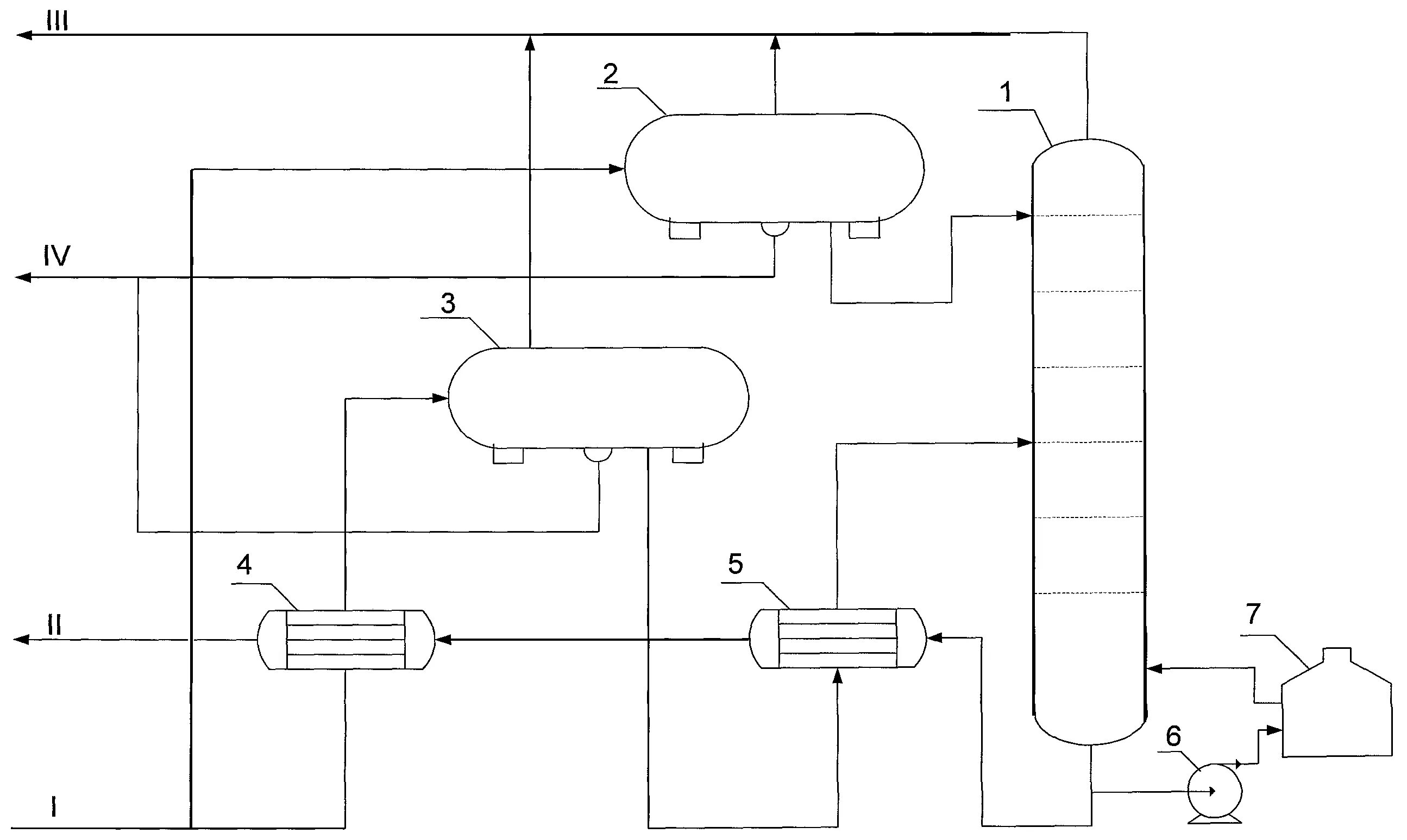
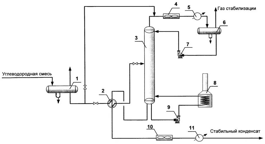
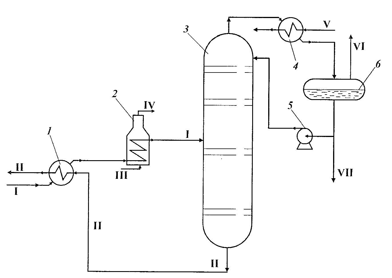
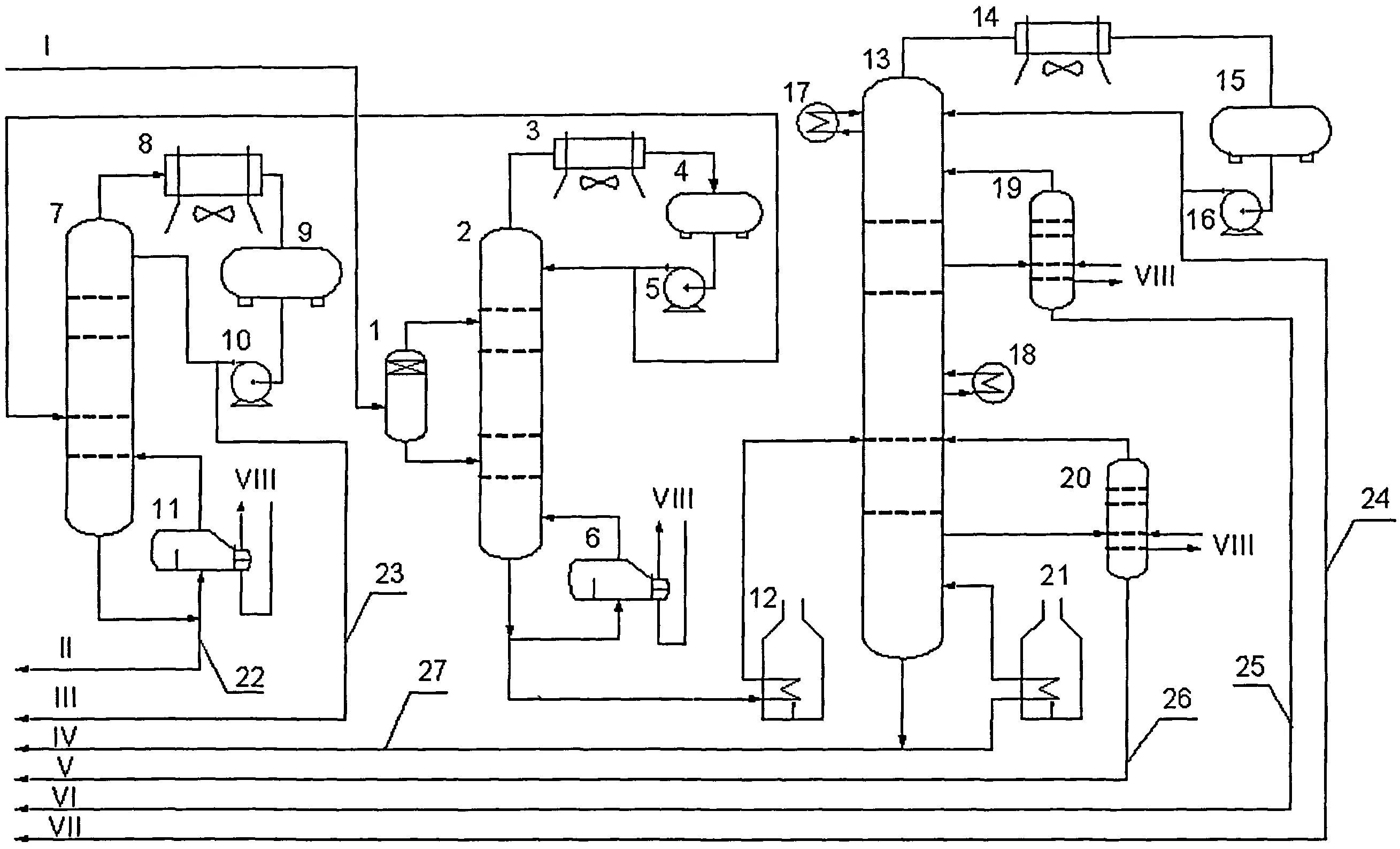
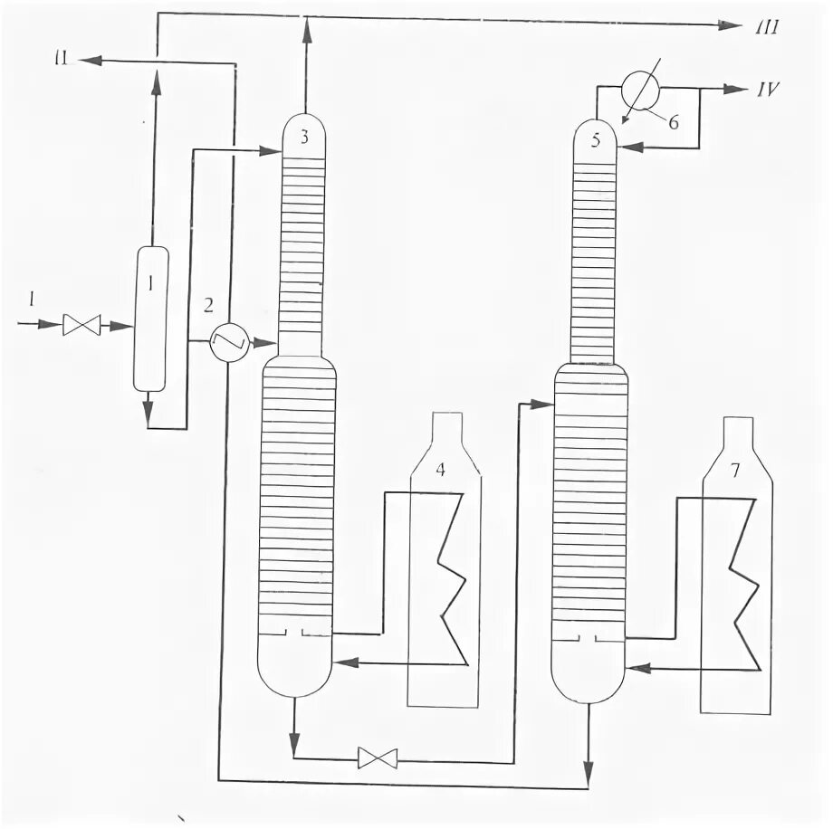
Установка стабилизации