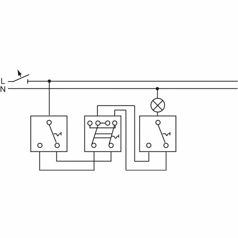
Установка переключателя