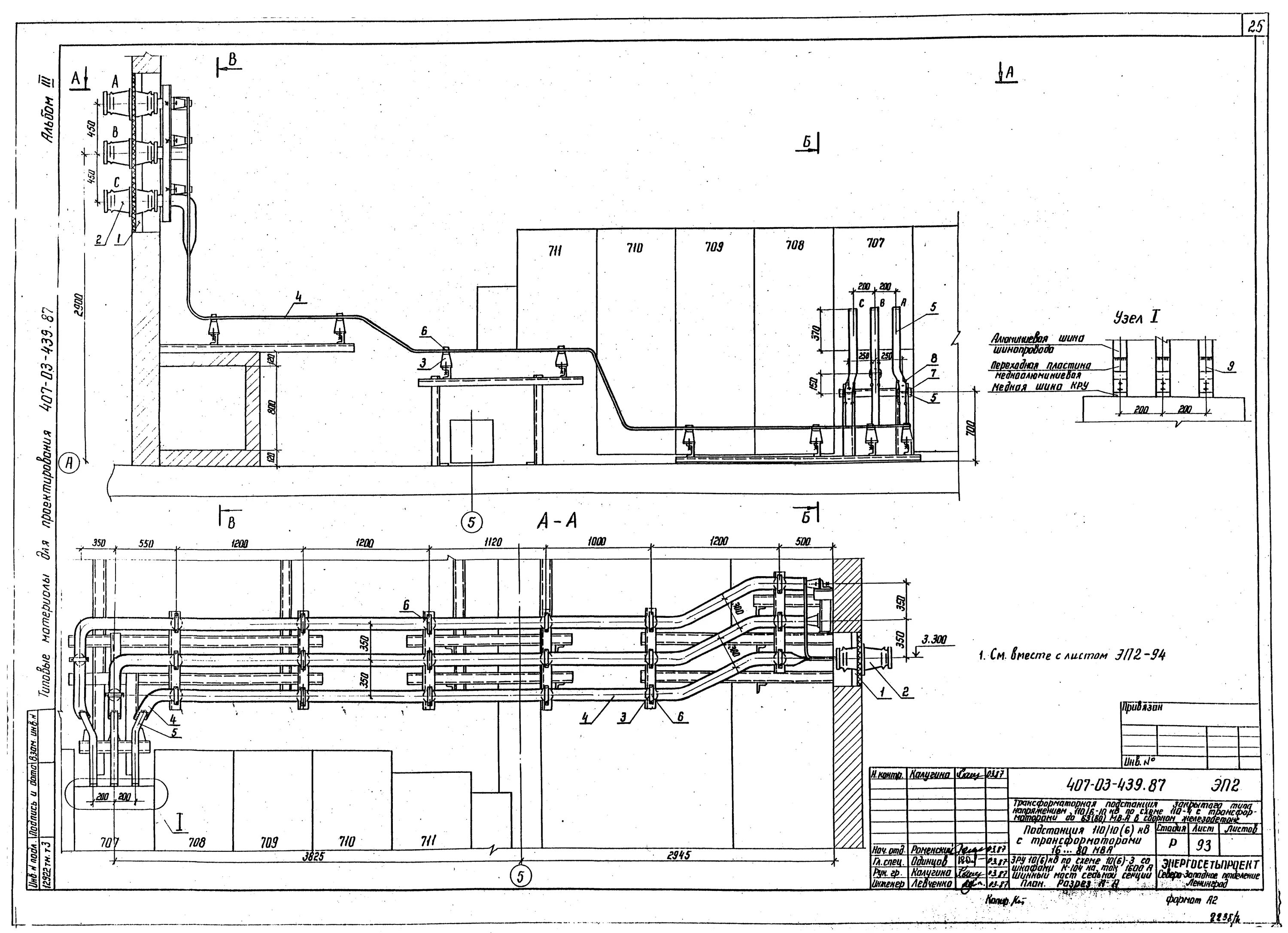
Тмп 2