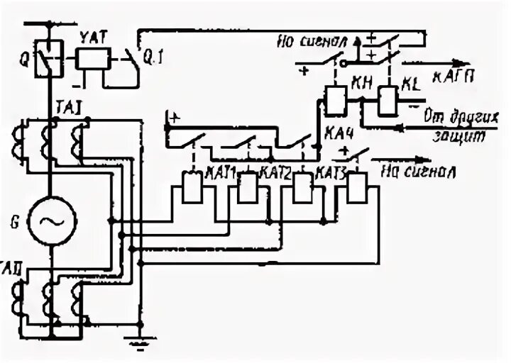
Типы защит генератора