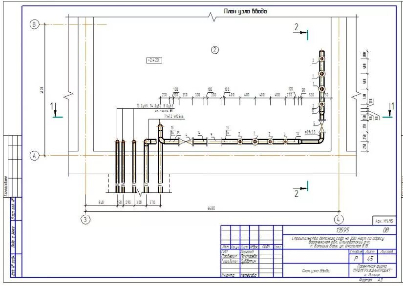
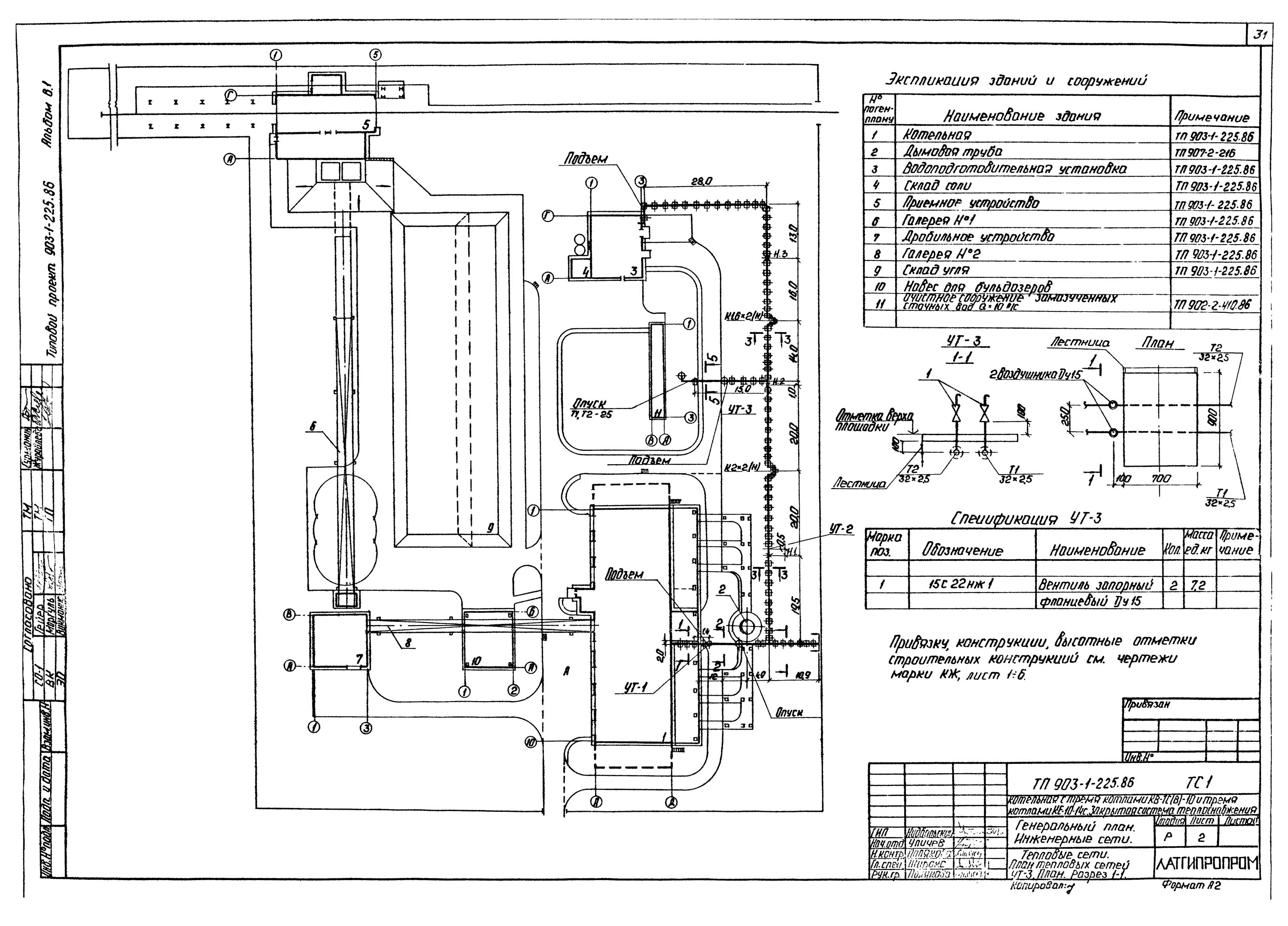
Тепловая сеть в здании