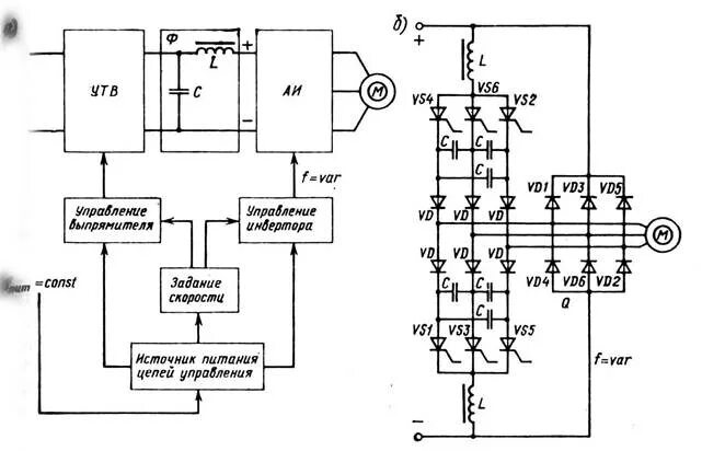
Структурная схема преобразователя