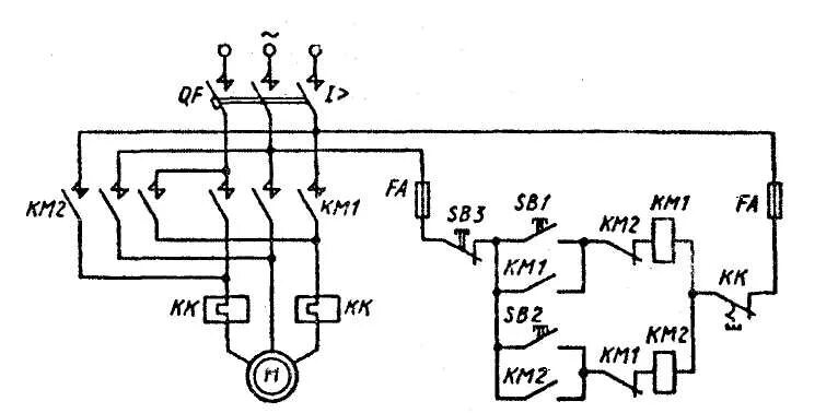
Способы реверса