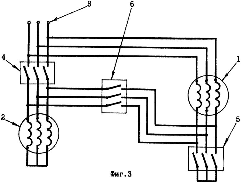
Способы пуска двигателя