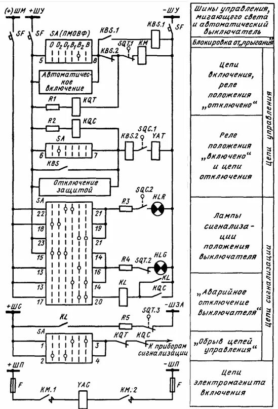
Сигнализация положения