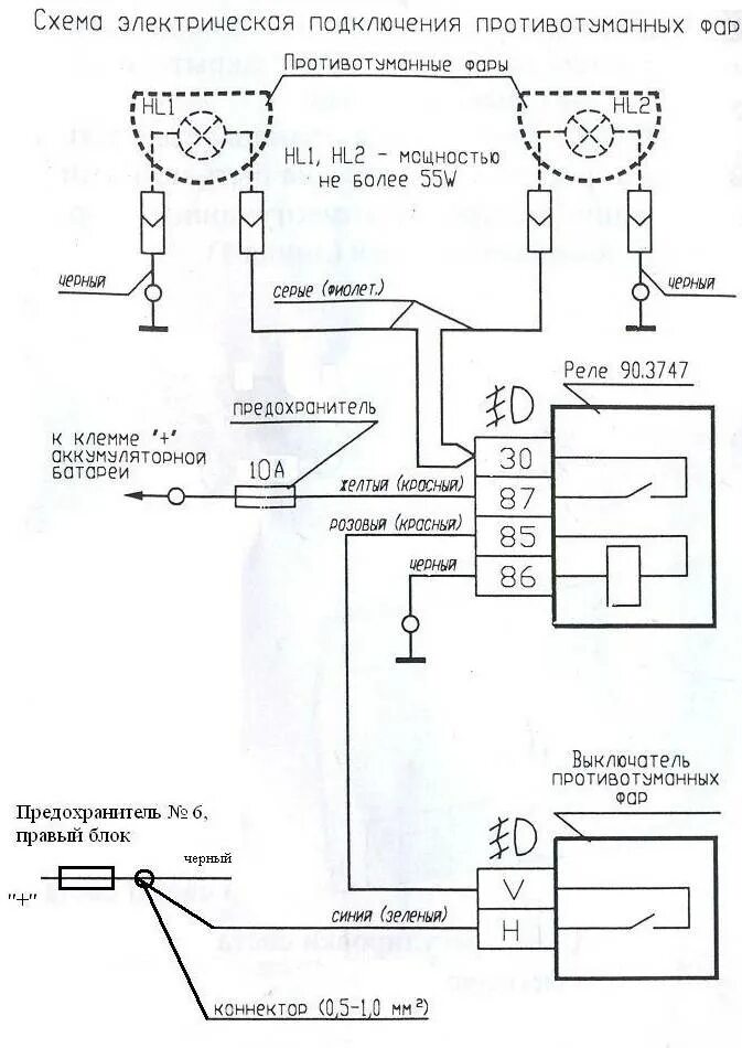
Схема включения противотуманных