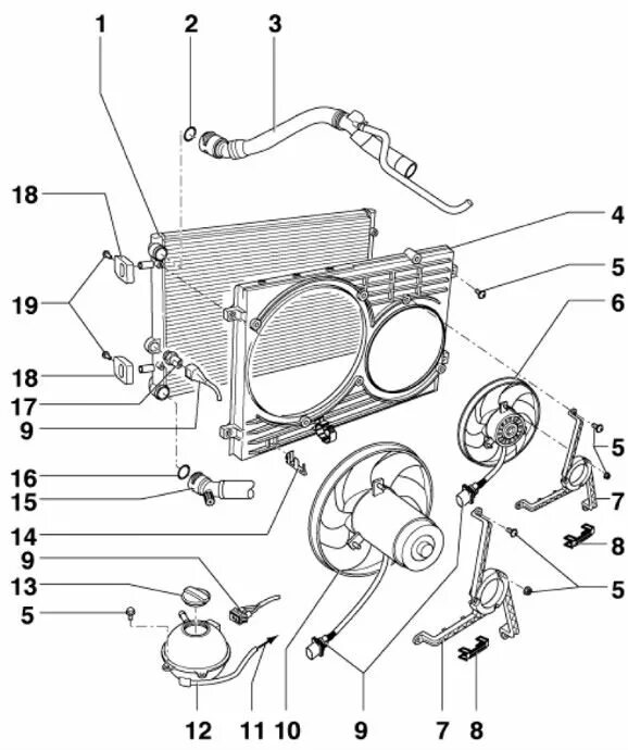
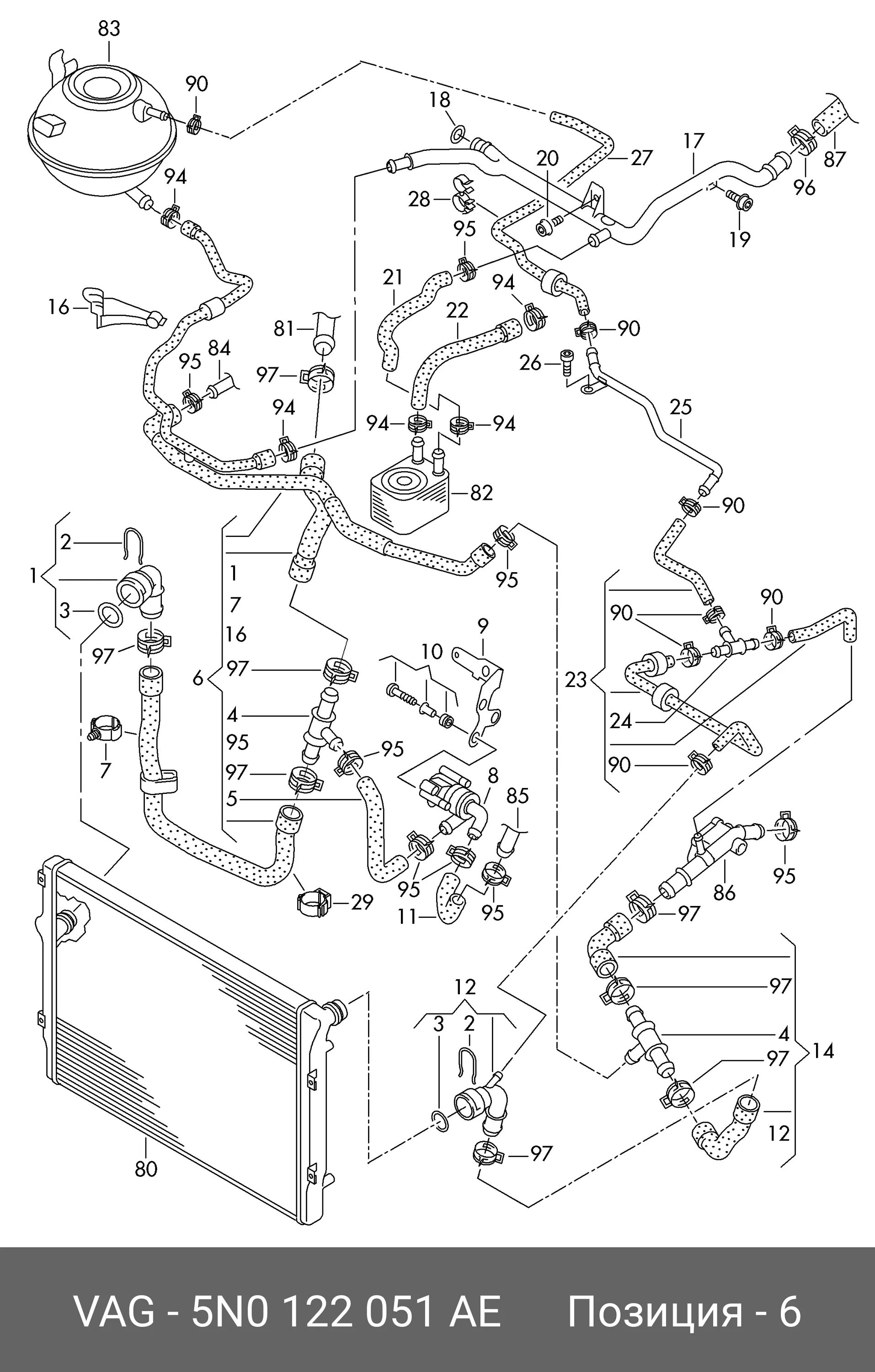
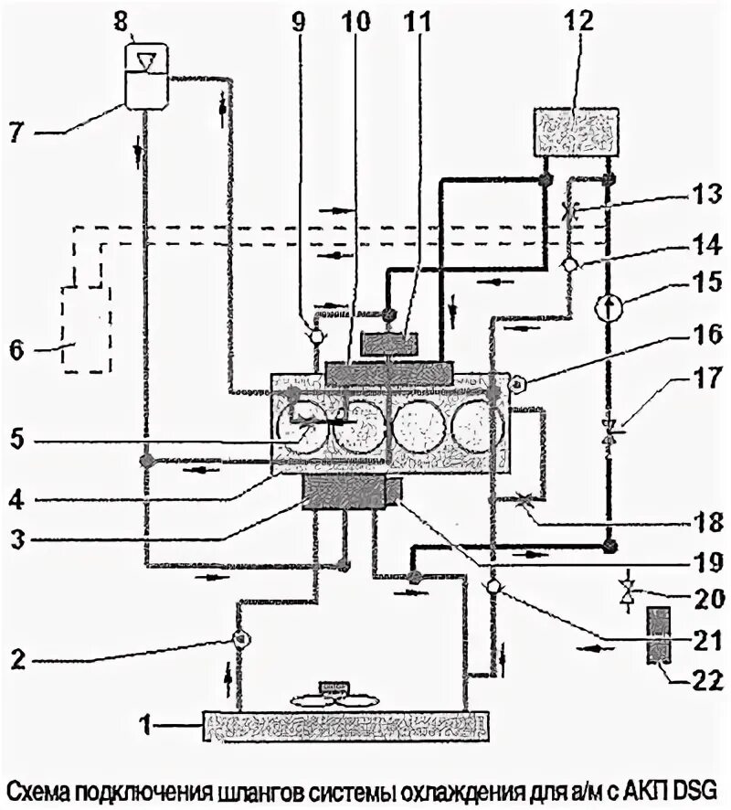
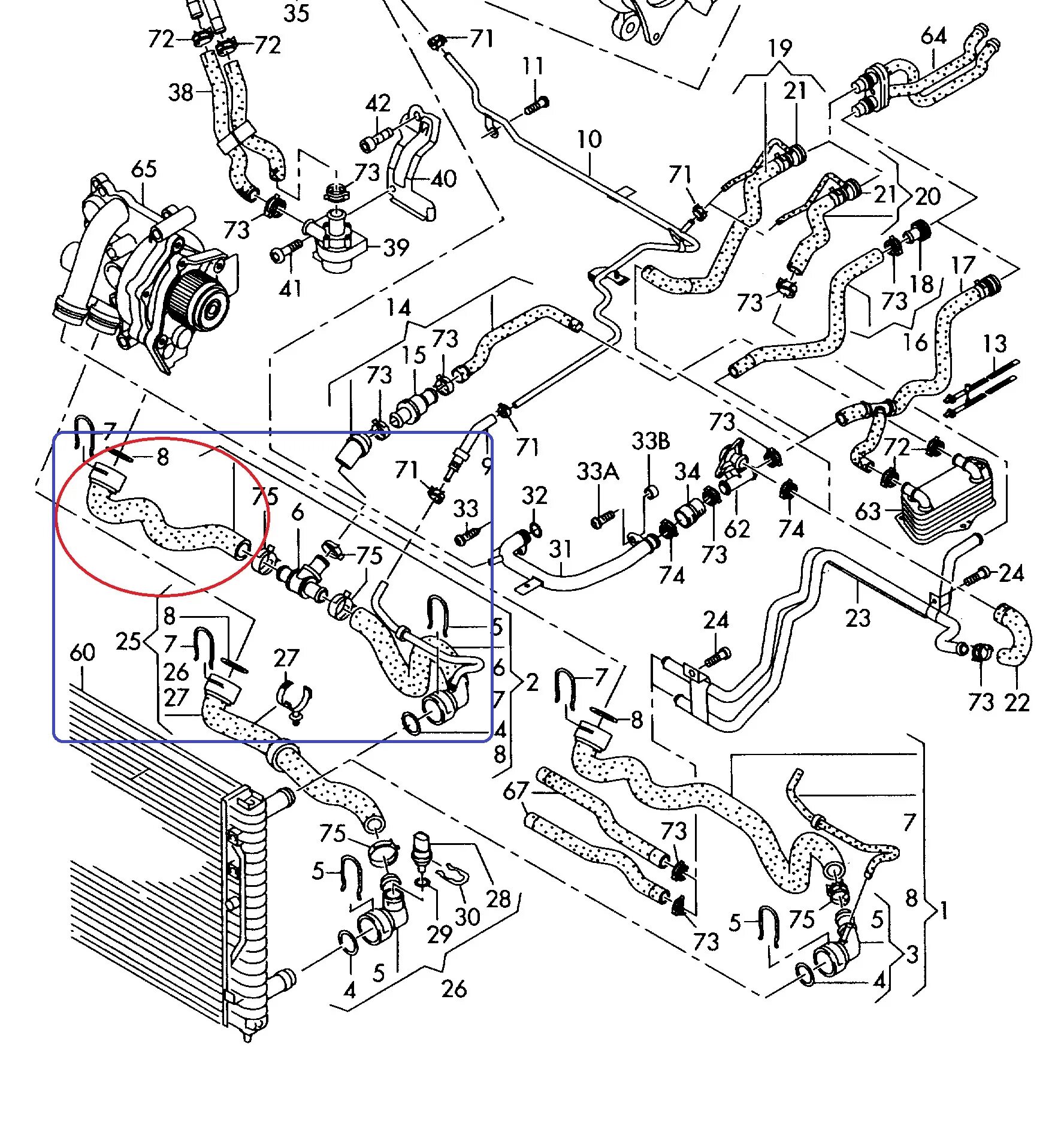
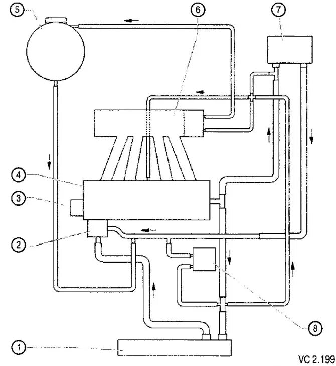
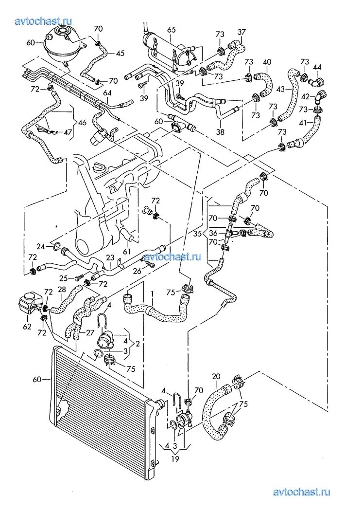
Схема системы охлаждения шкода а5