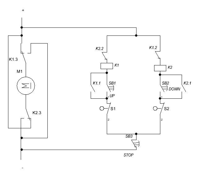
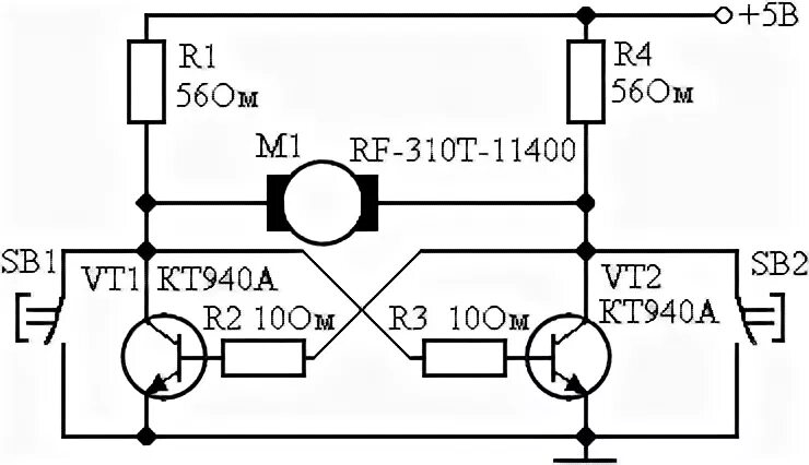
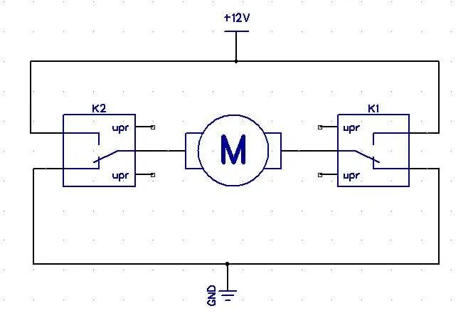
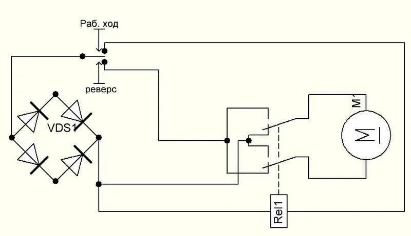
Схема реверса 12в