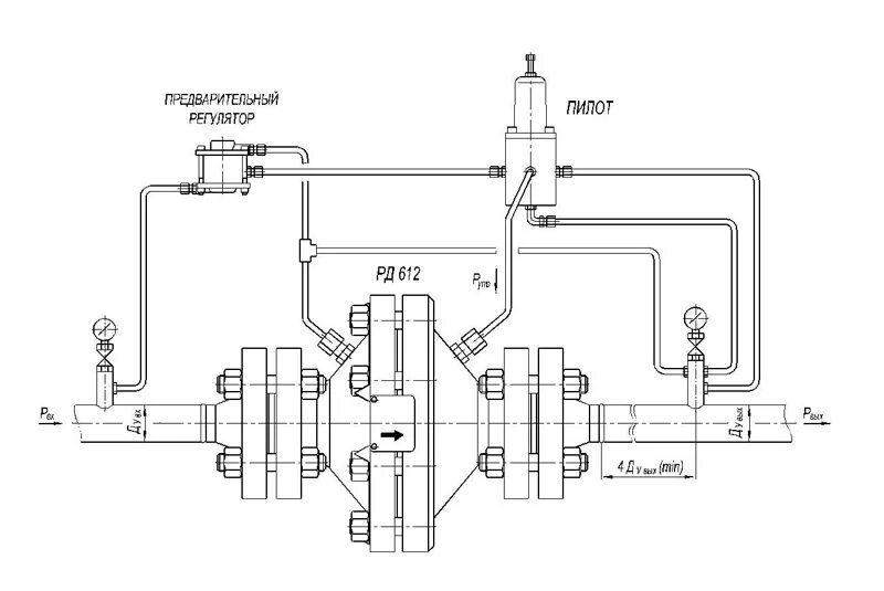
Схема подключения регулятора давления