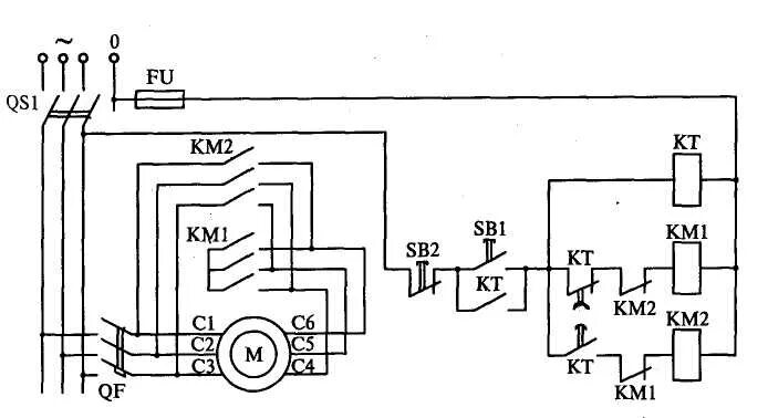
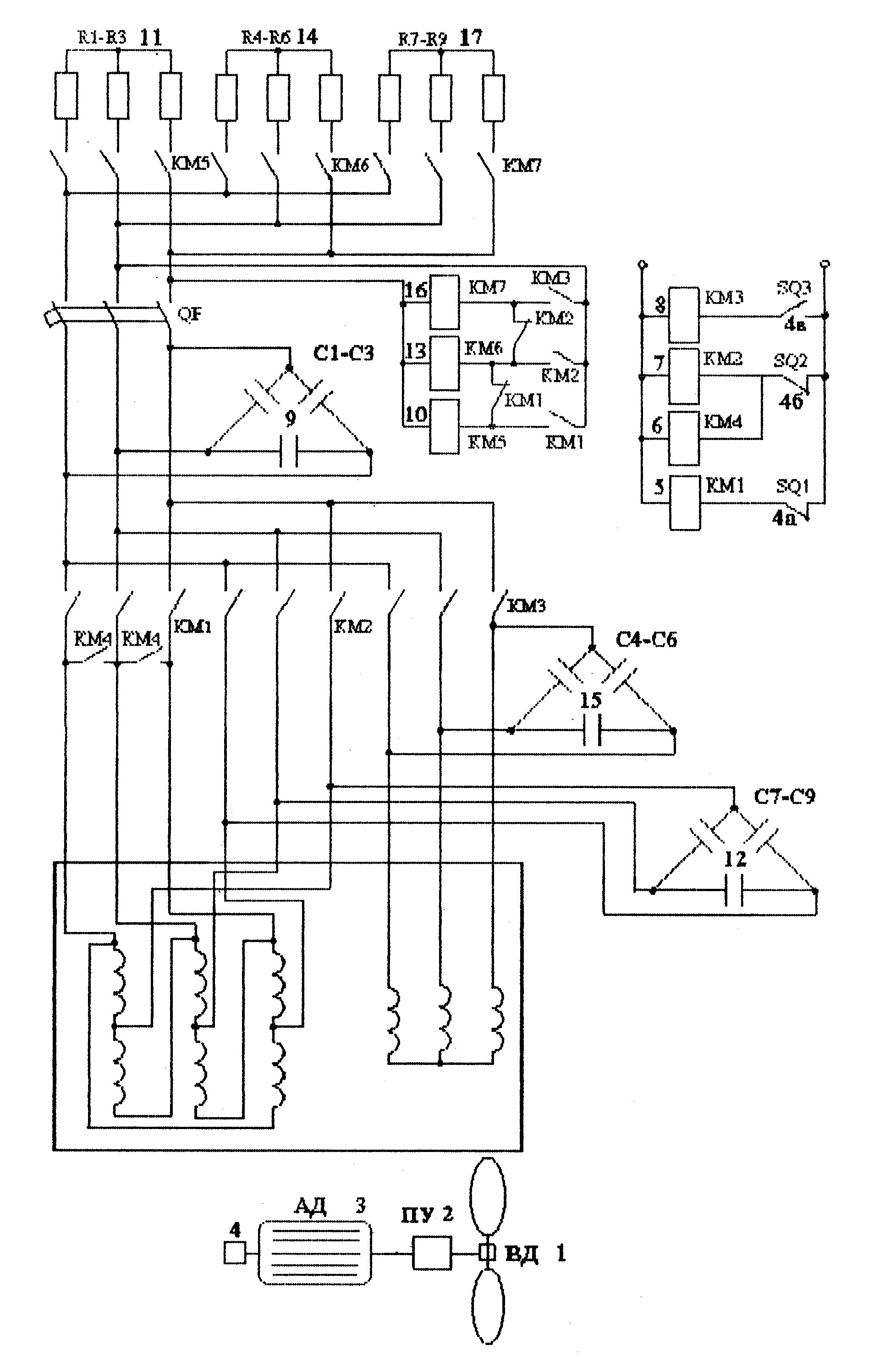
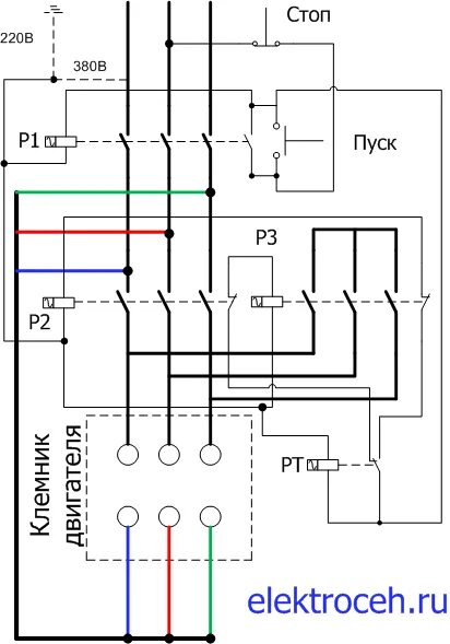
Схема переключения звезда треугольник асинхронного двигателя