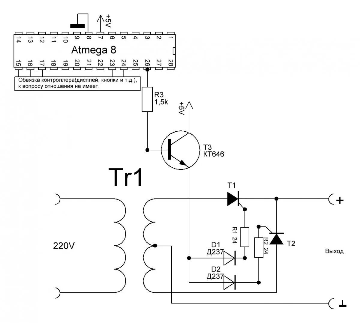
Регулировка напряжения на трансформаторе