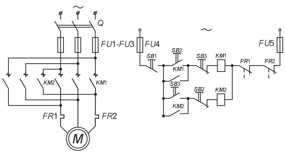
Пуск реверс асинхронного двигателя