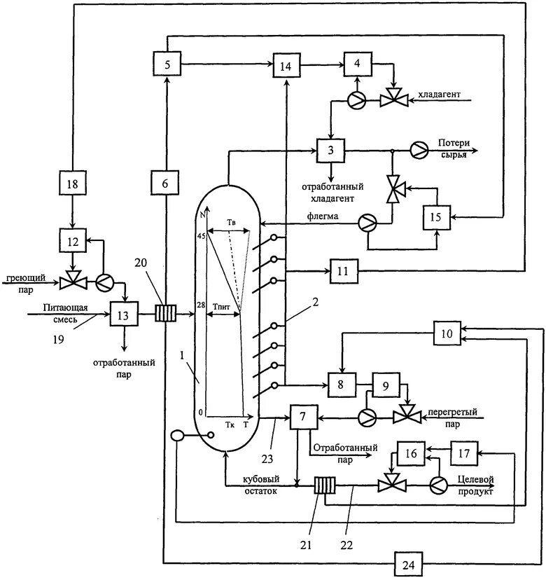
Процесс ректификации