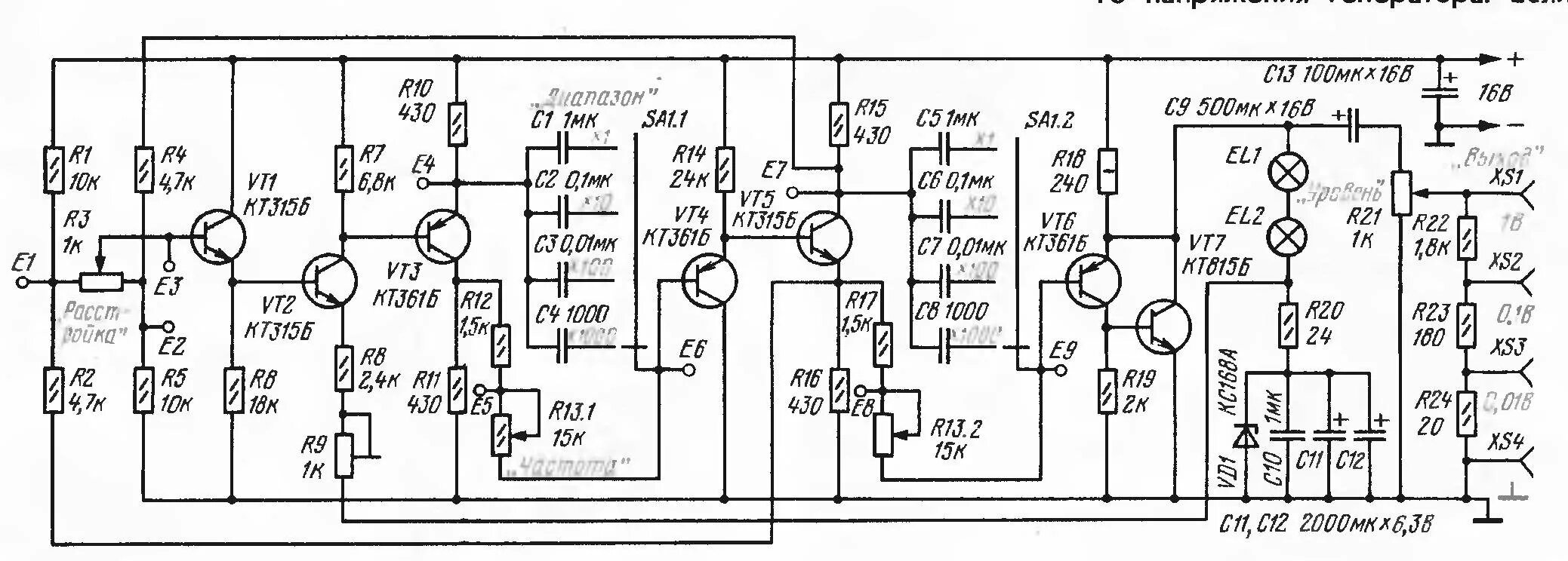
Простой генератор сигналов своими руками