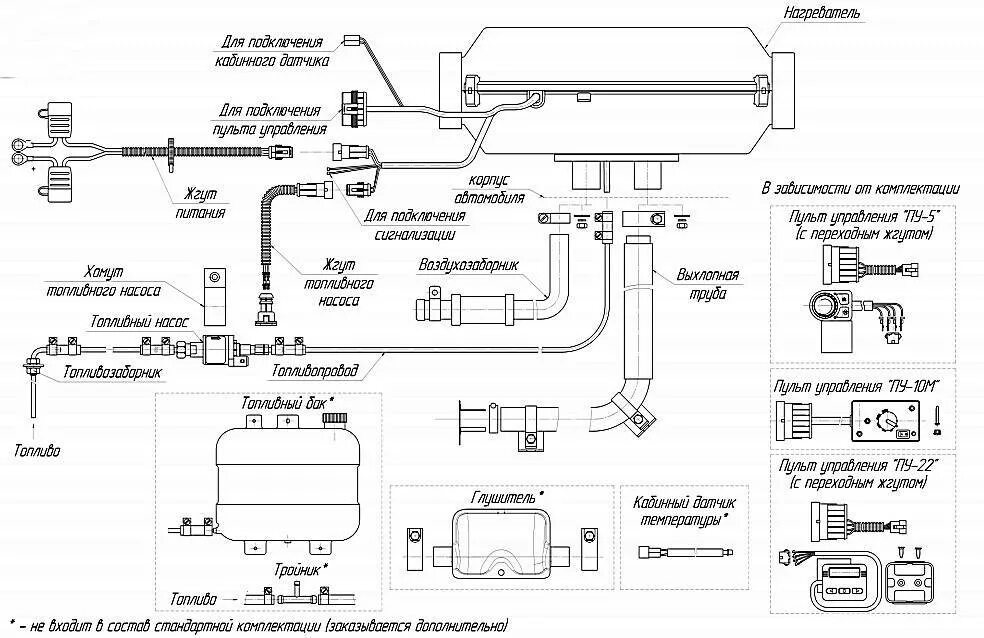
Принцип работы автономного отопителя