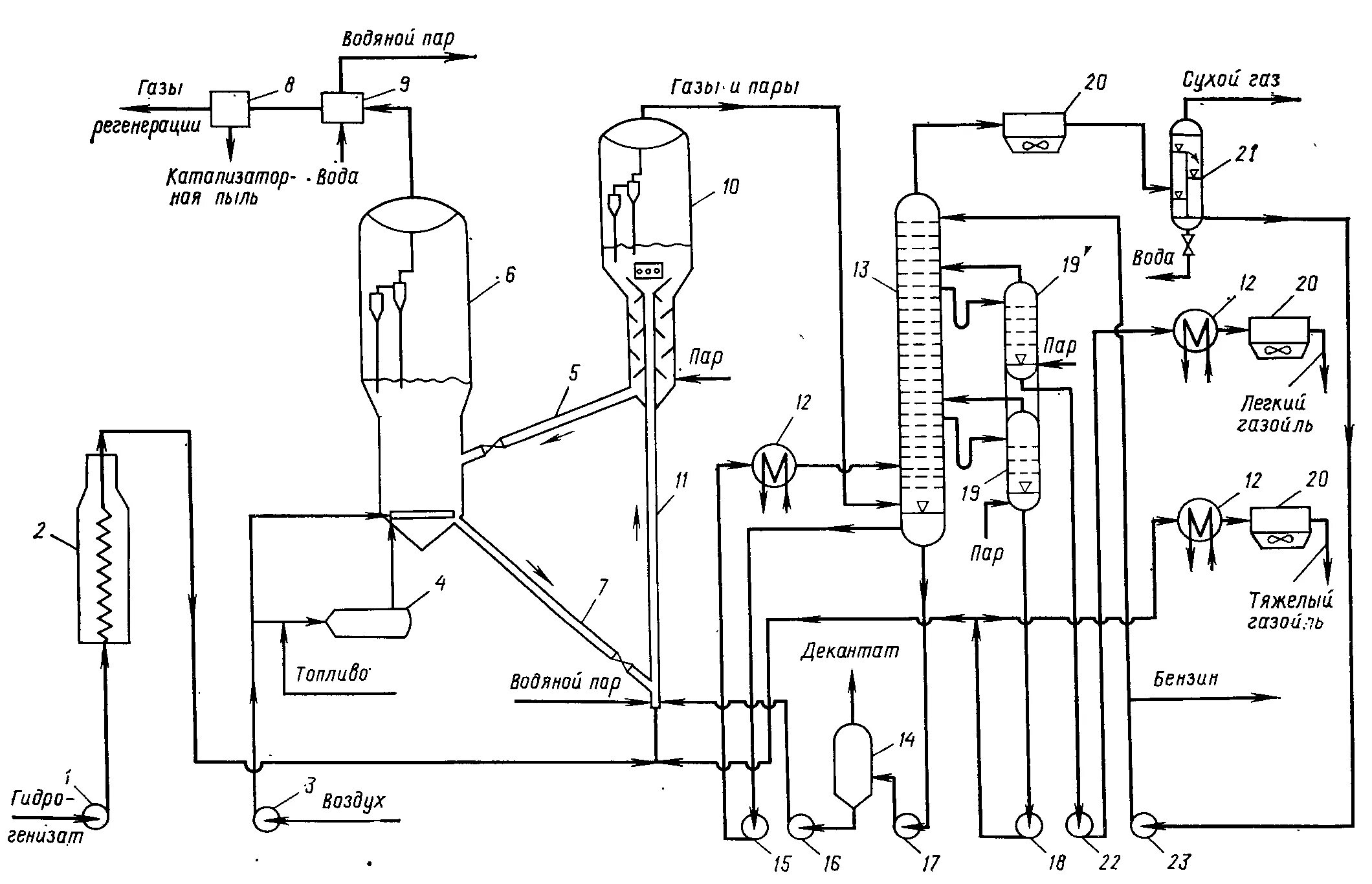
Подробное описание установки