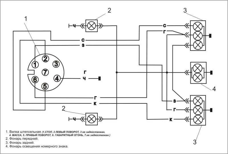
Подключение задних фонарей прицепа