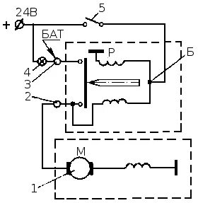
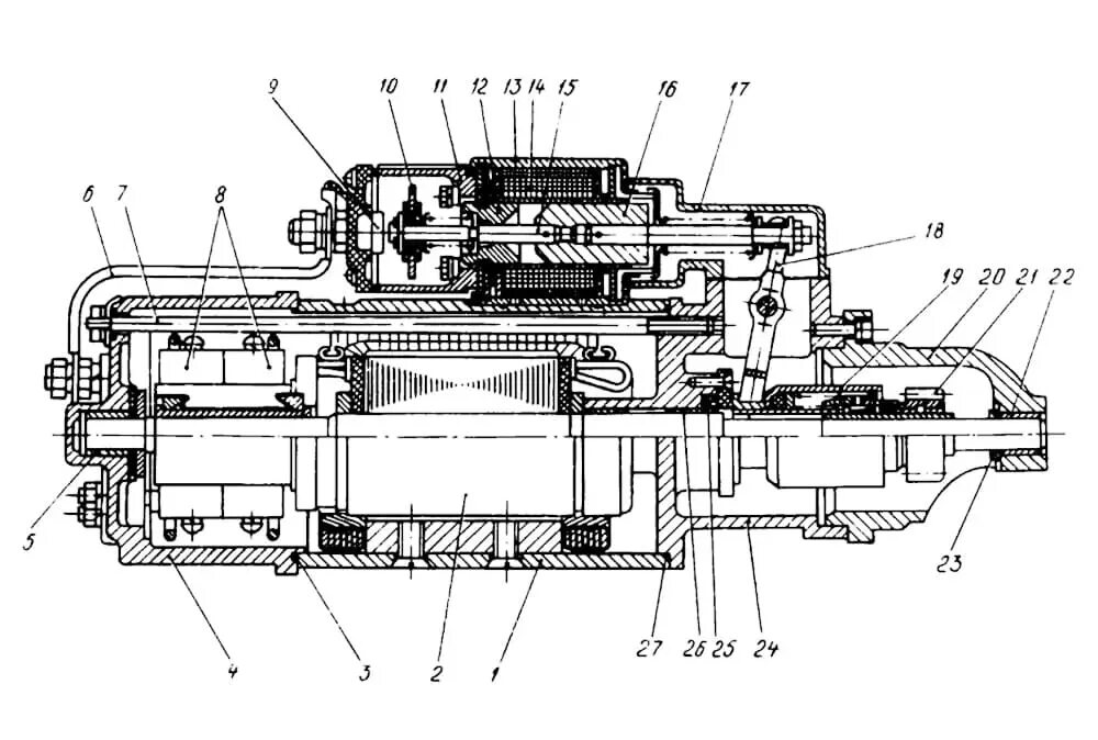
Подключение стартера урал