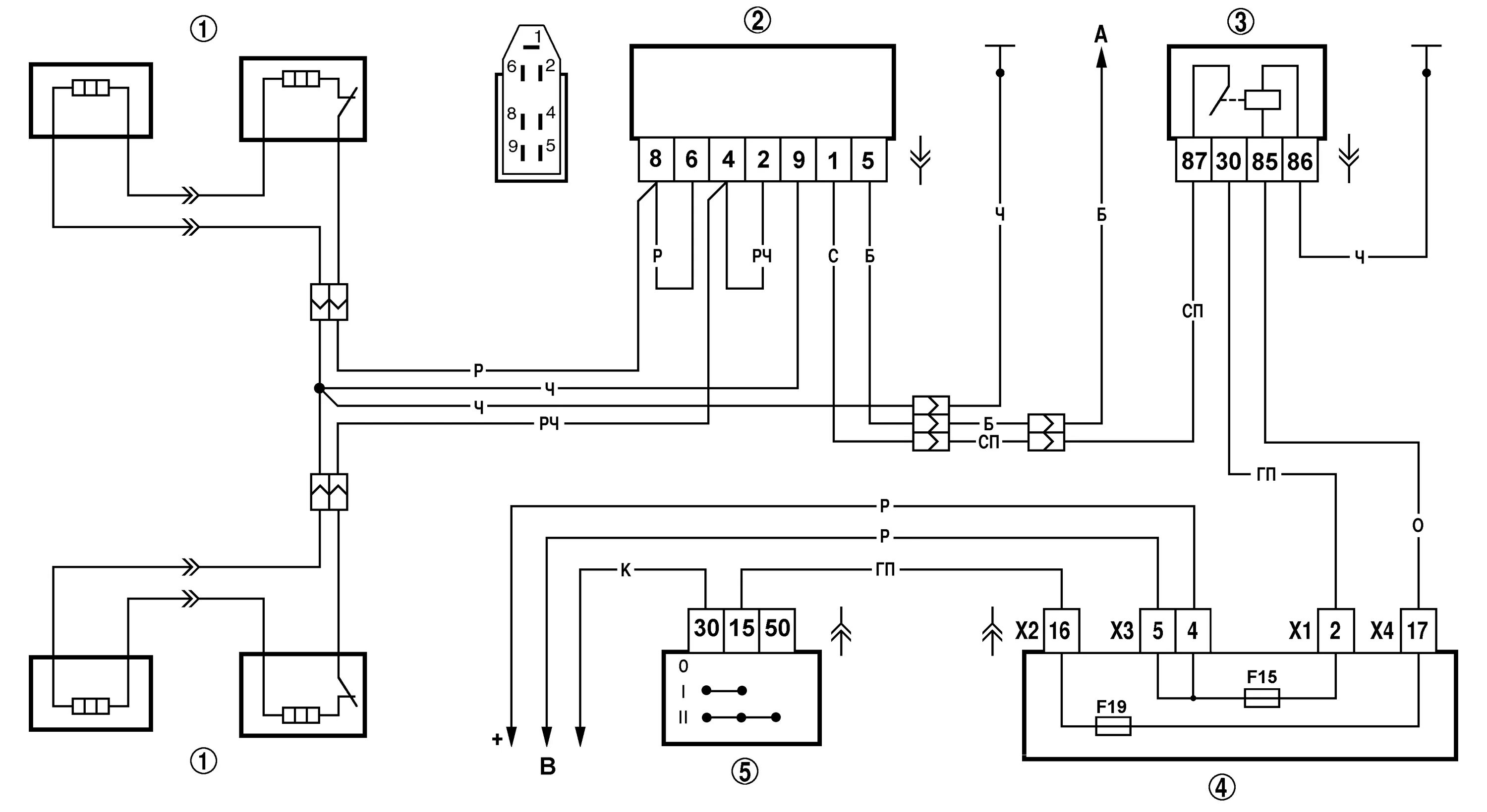
Подключение обогрева сидений нива