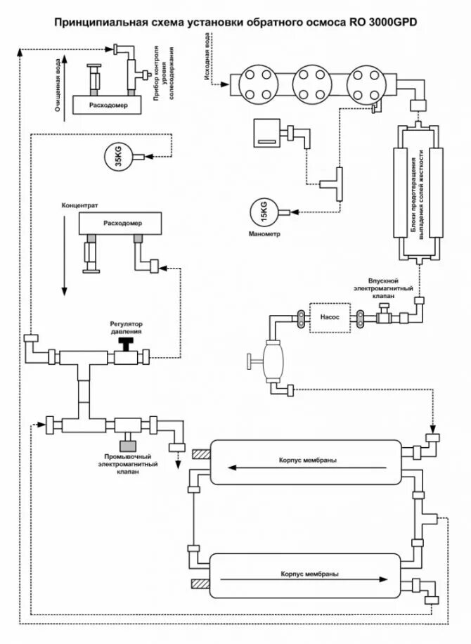
Подключение мембраны обратного осмоса