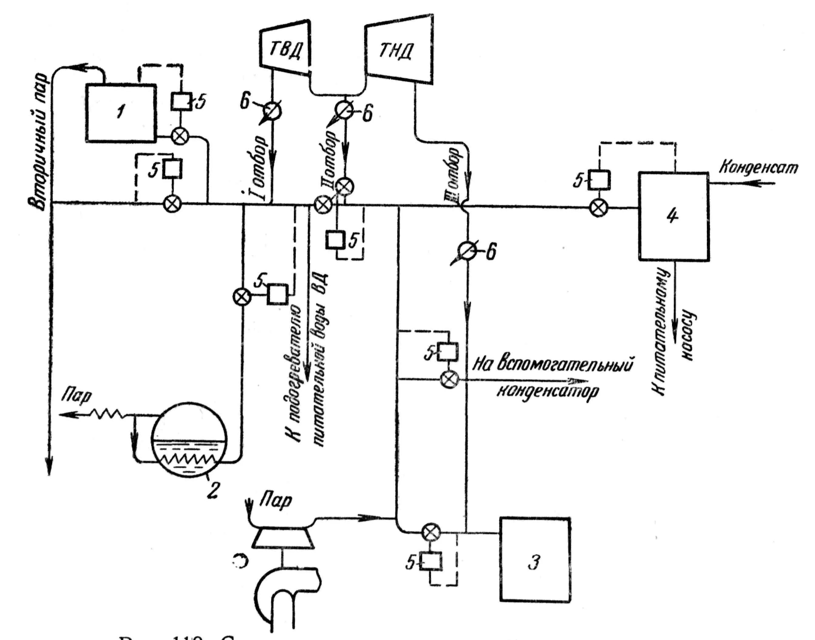
Подключение конденсата