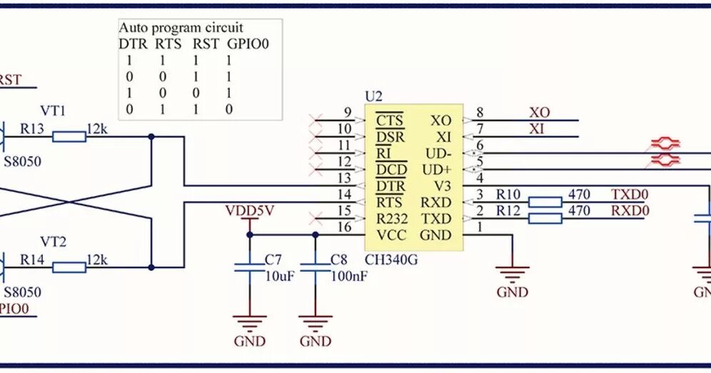
Подключение к ртс