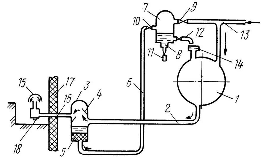
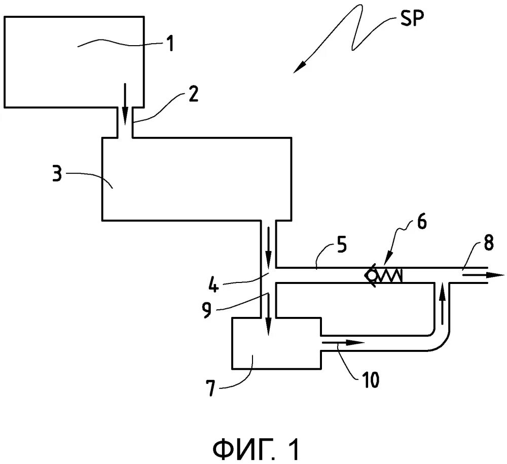
Почему создается вакуум