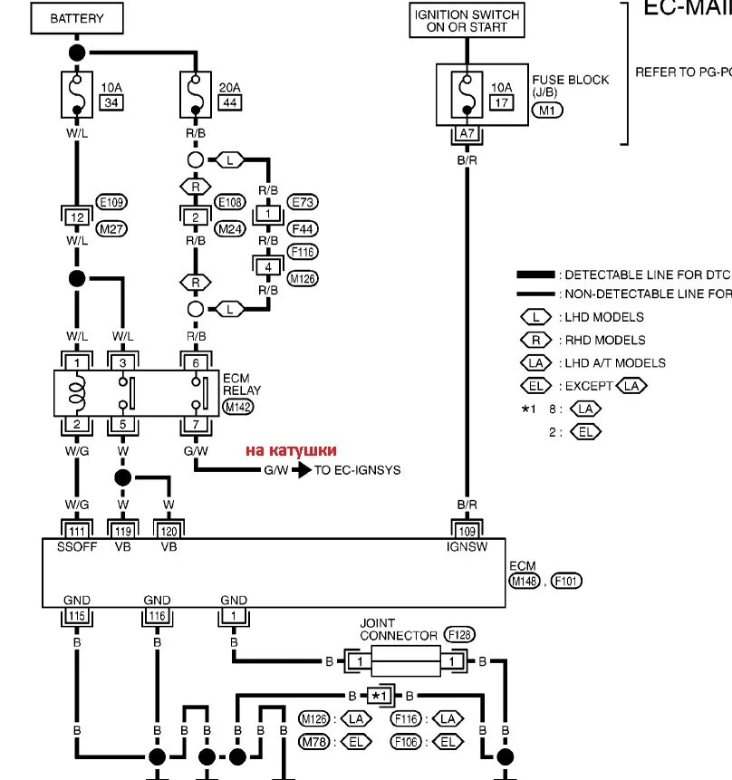
Ошибка 1612