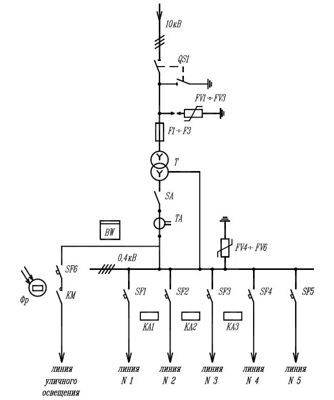
Обозначение подстанции на схеме