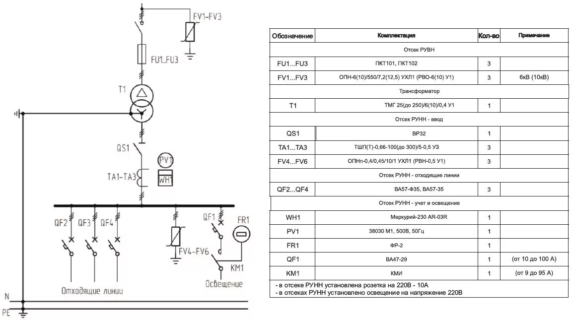
Обозначение 1 кв