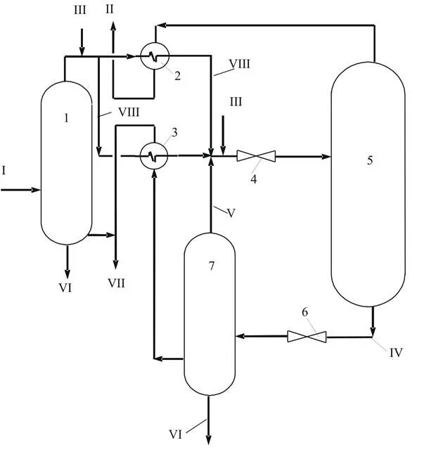
Низкотемпературный сепаратор