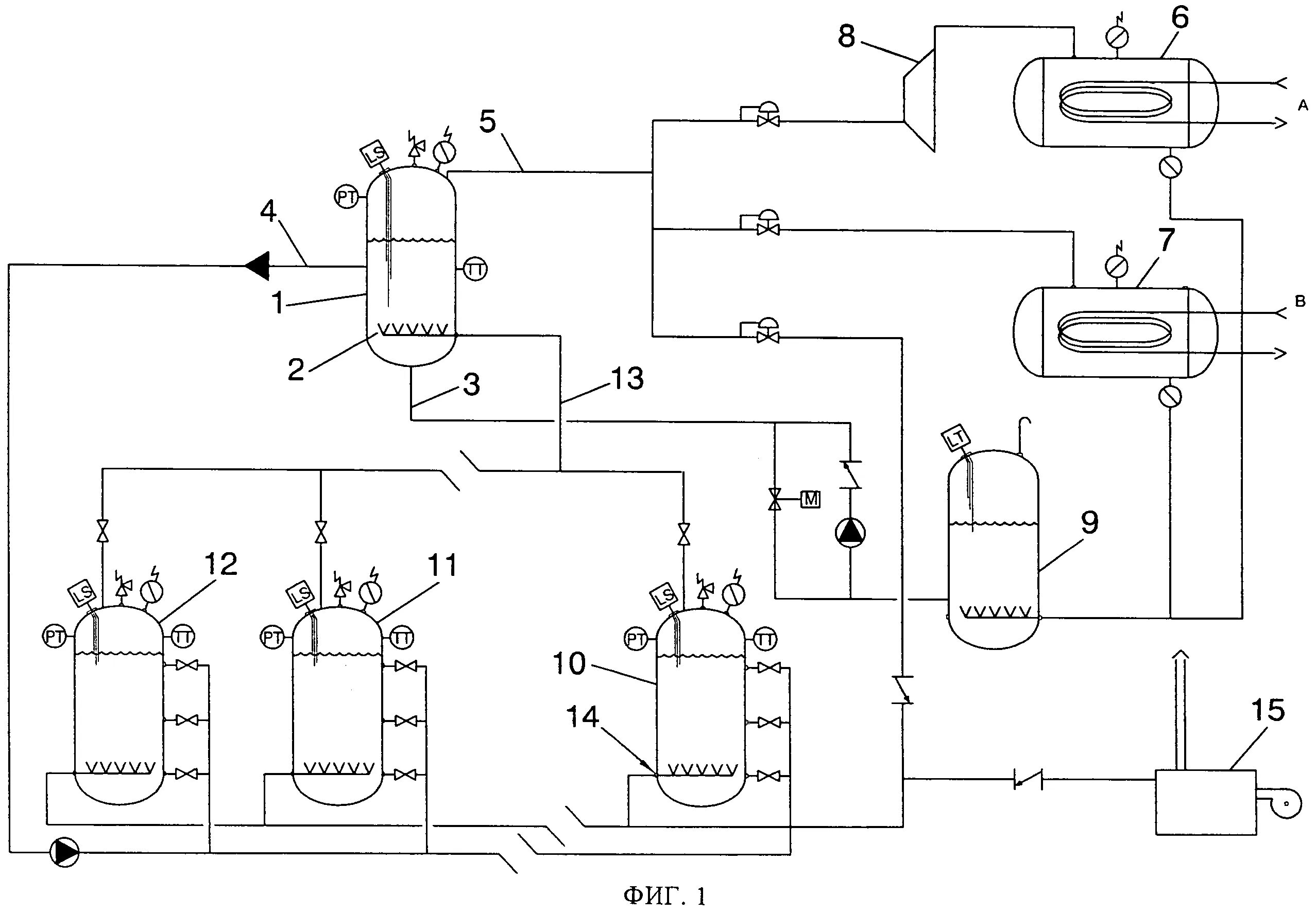
Нагрев реактора