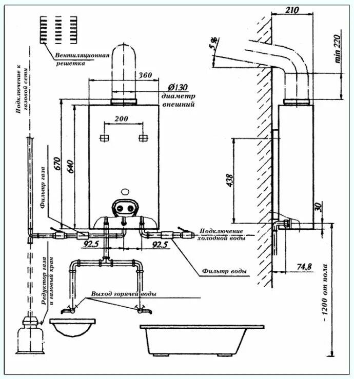
Можно установить газовый котел в ванной