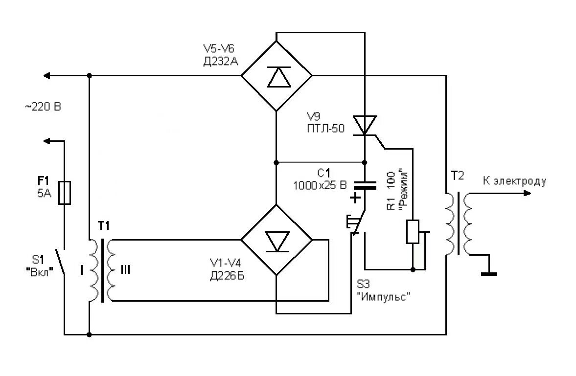
Как самому сделать электронную