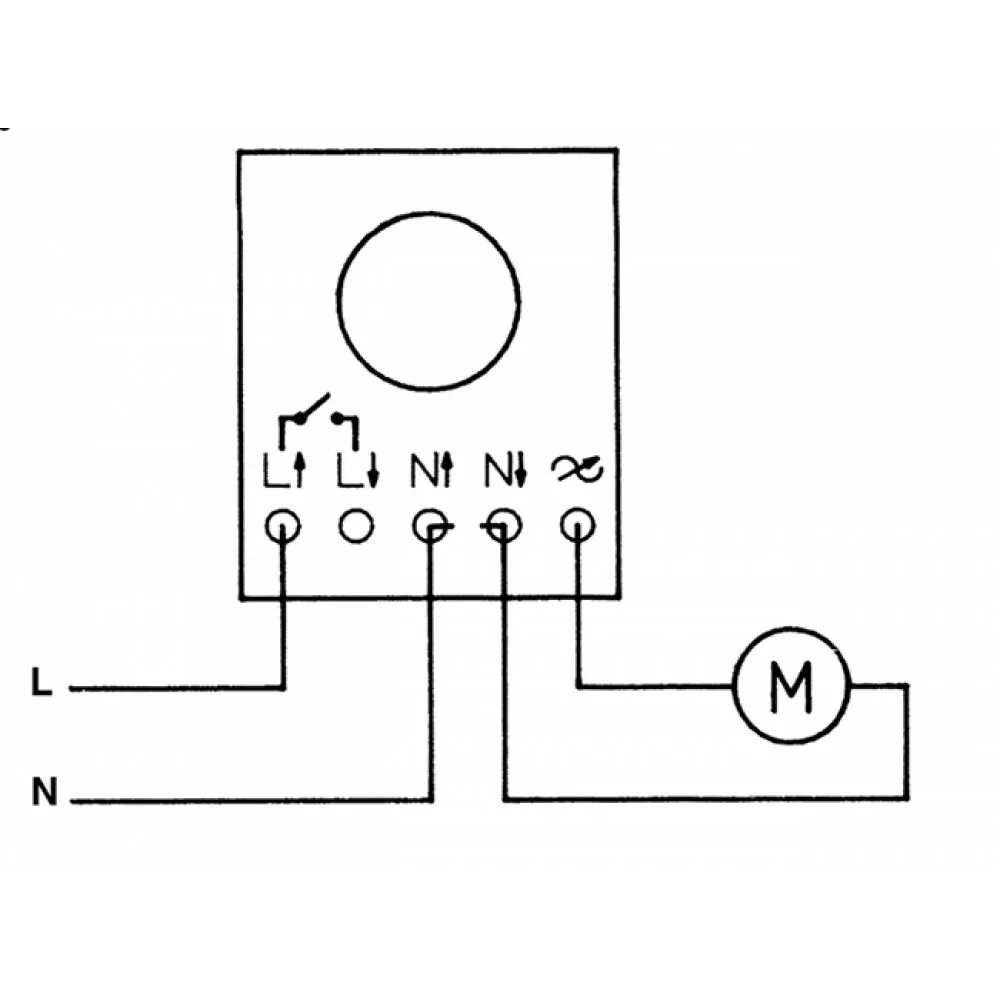
Как подключить регулятор скорости