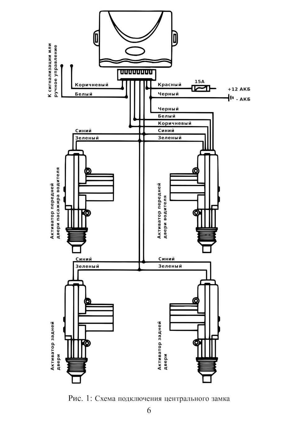
Как подключить поворотники к центральному замку