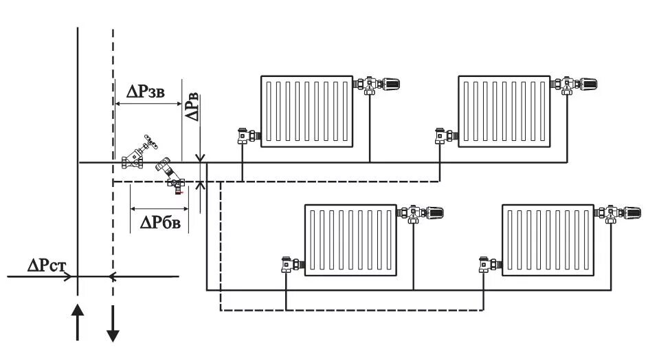
Как отрегулировать систему отопления в частном доме