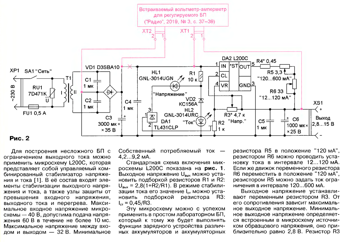
Греется блок питания зарядки