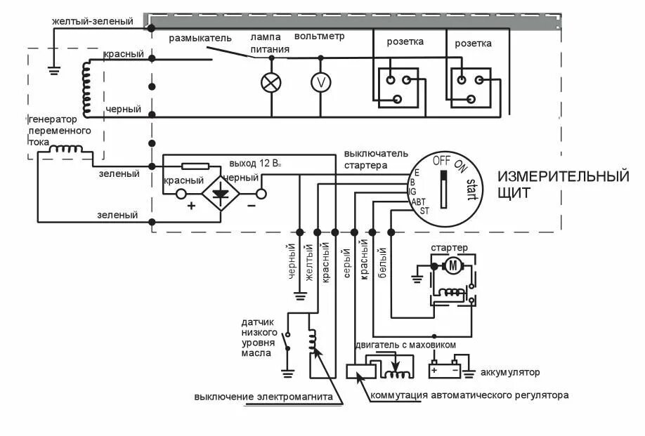
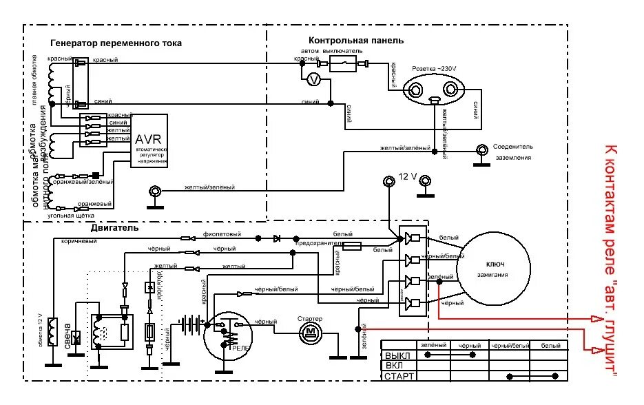
Генератор не запускается