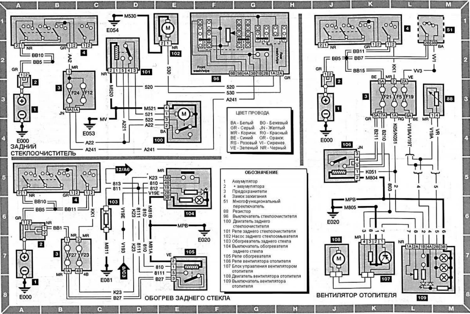
Где находится реле заднего стеклоочистителя