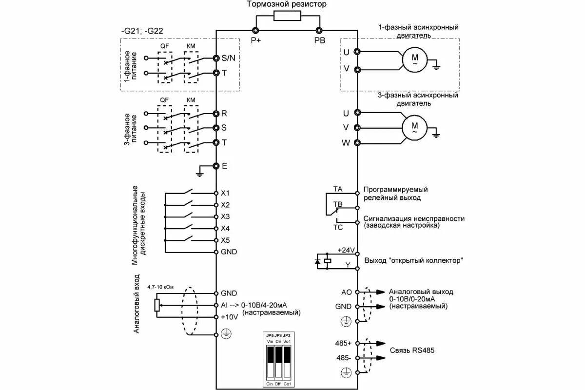
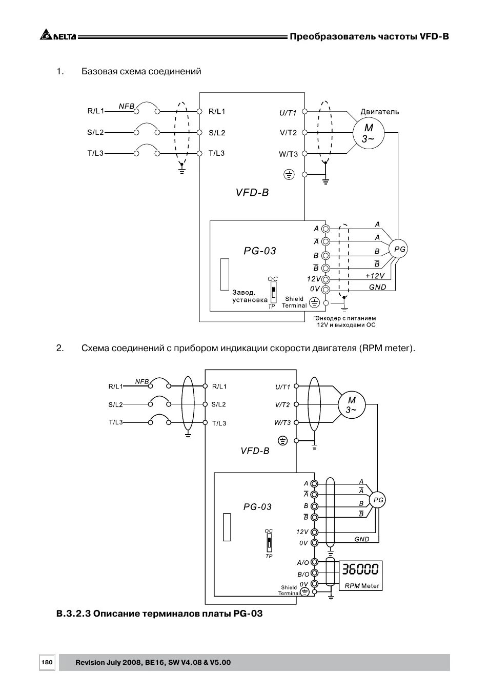
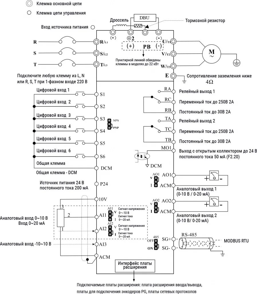
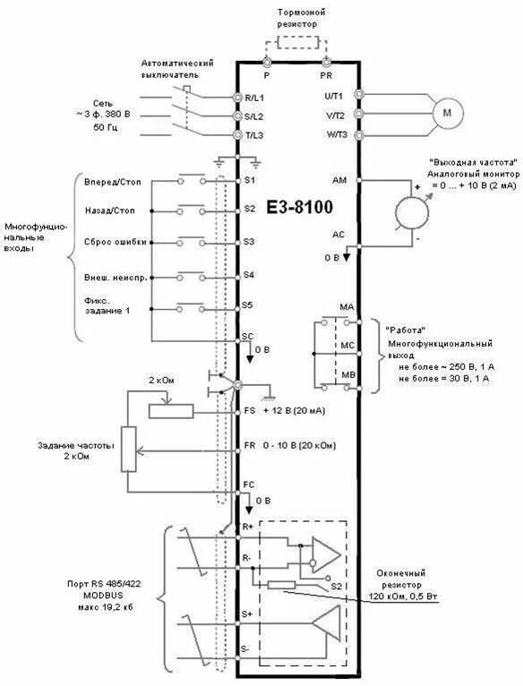
Форум частотного преобразователя