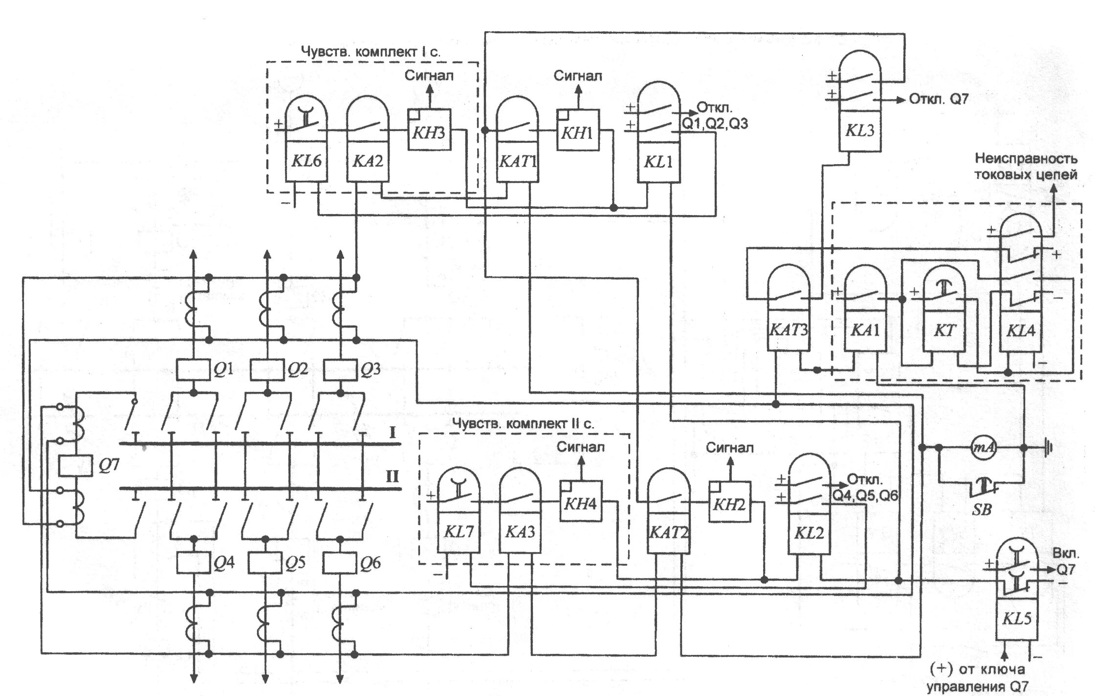
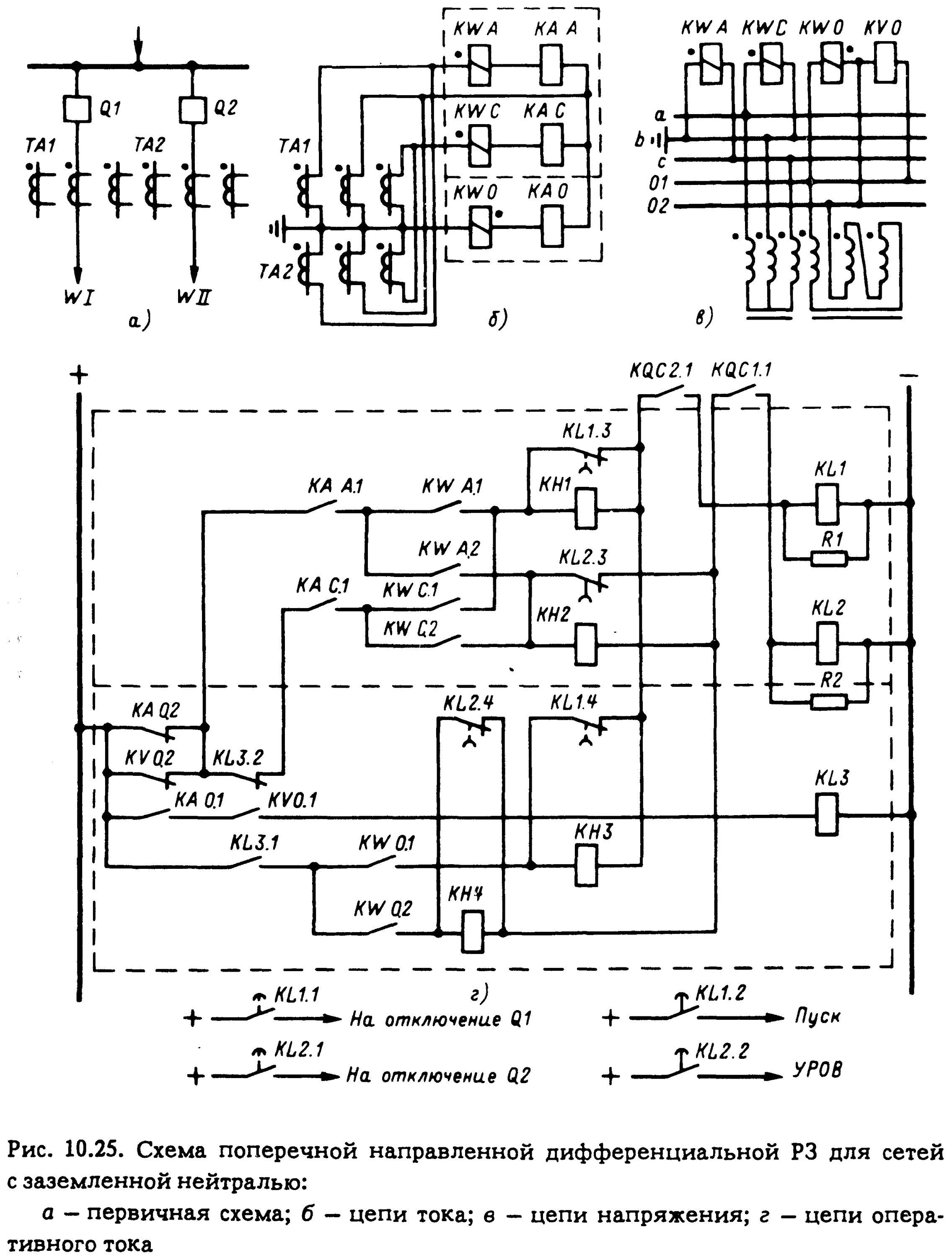
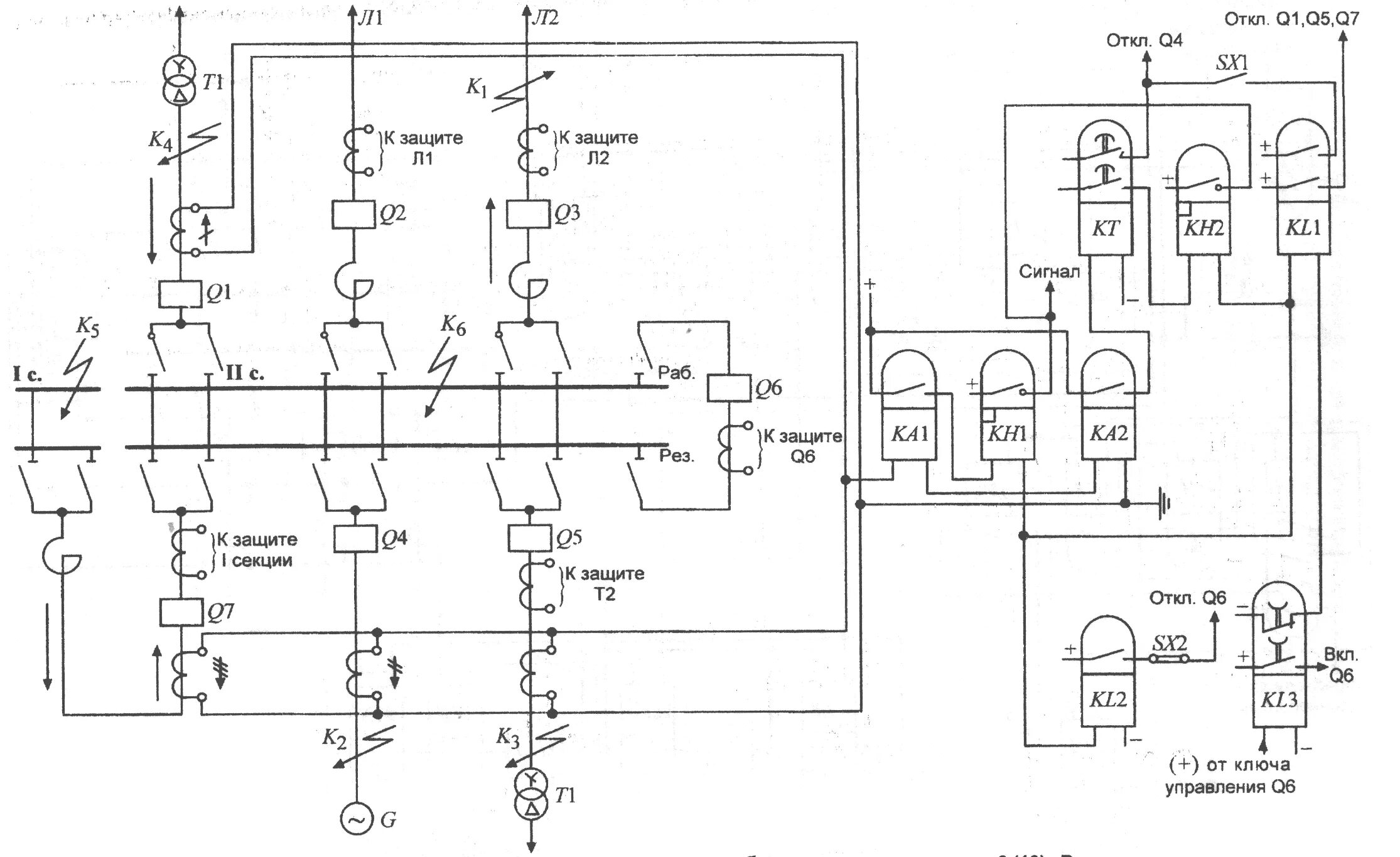
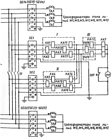
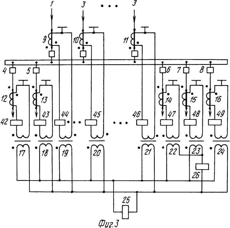
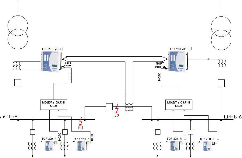
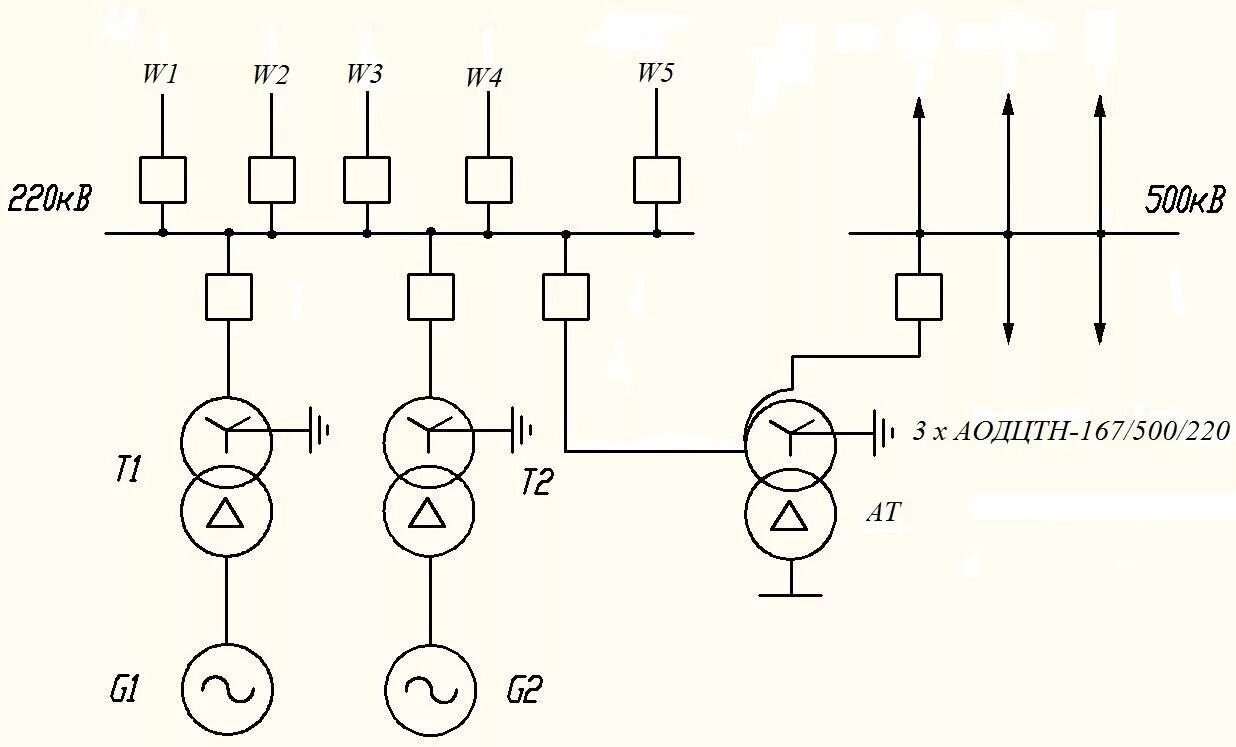
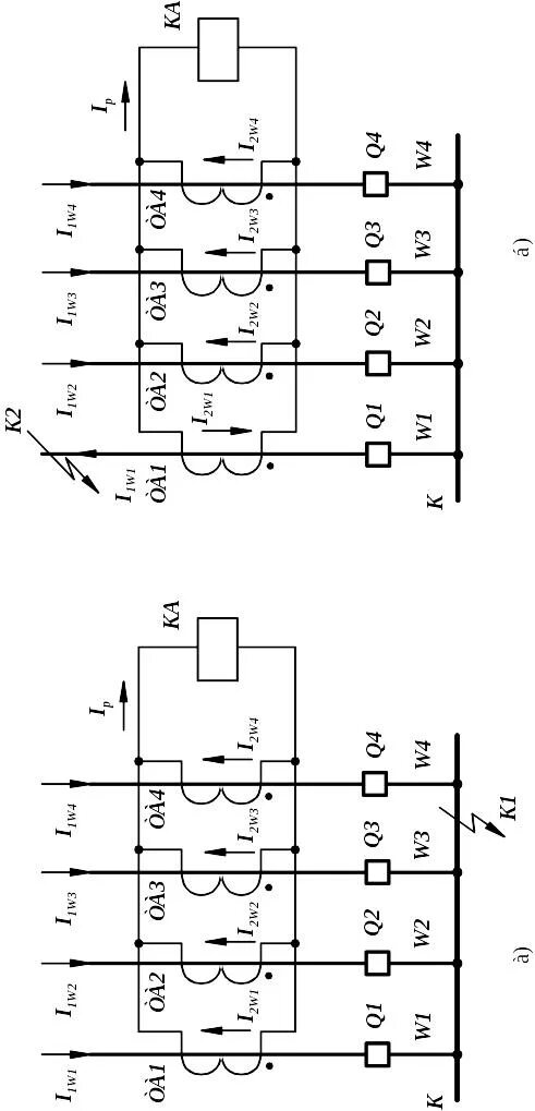
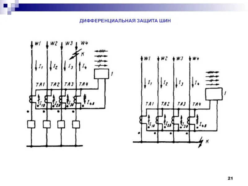
Дифференциальной защиты шин дзш