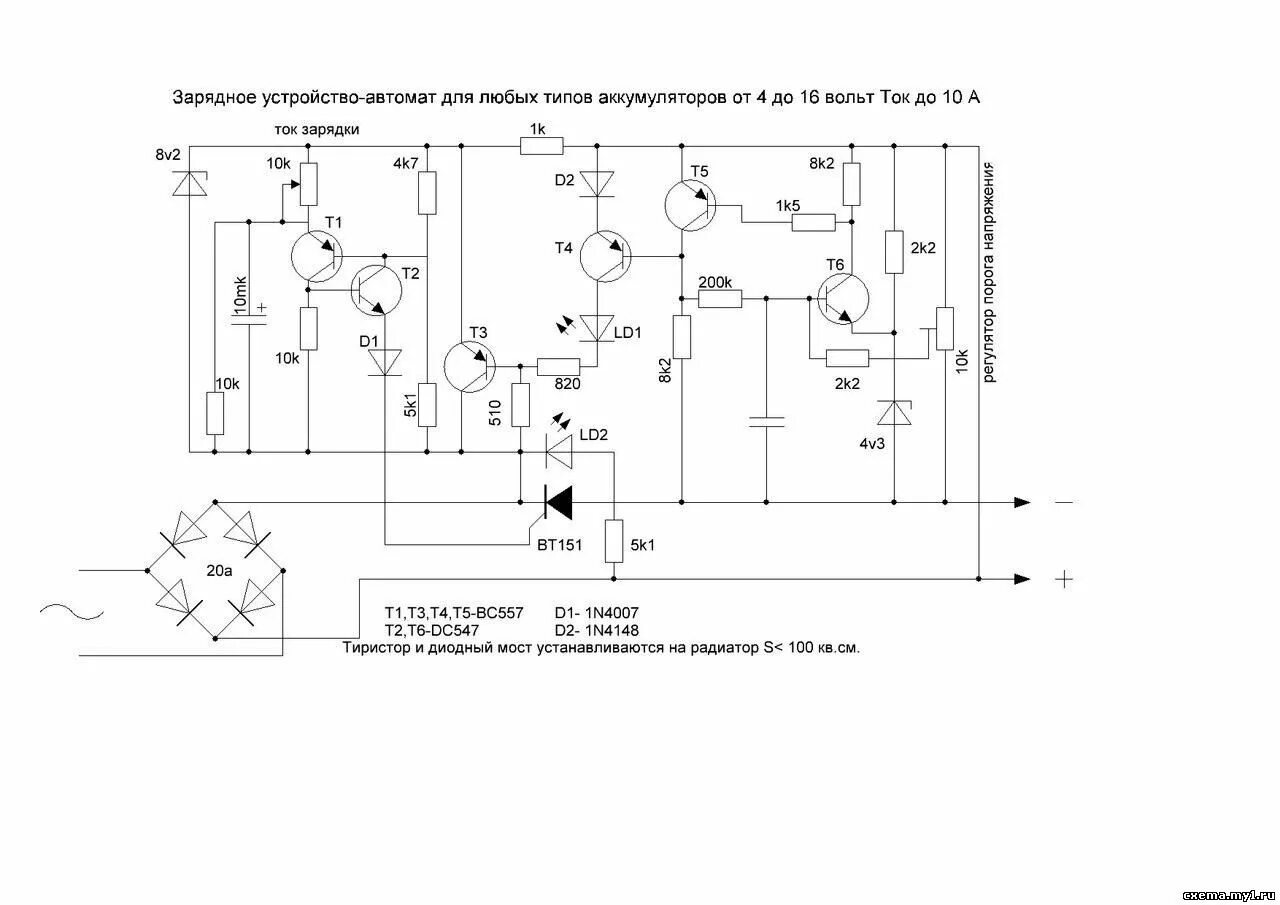
Автомобильное зарядное устройство с регулировкой напряжения