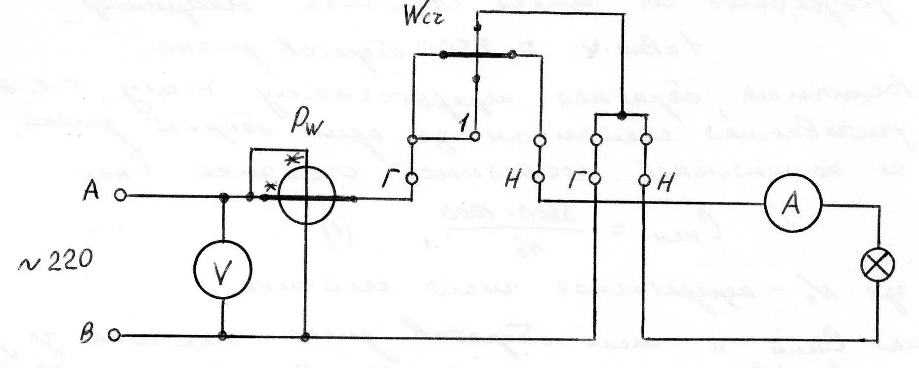
Амперметр с трансформатором тока